Se connecter
Télécharger
Télécharger
Table des Matières
Matières
Ajouter à mes manuels
Supprimer de mes manuels
Partager
L'URL de cette page:
Lien HTML:
Marquer une page
Ajouter
Manuel sera automatiquement ajouté à "Mes manuels"
Imprimer la page
×
Signet ajouté
×
Ajouté à mes manuels
Manuels
Marques
alpha innotec Manuels
Pompes à chaleur
Dual HTD
Mode d'emploi
alpha innotec Dual HTD Mode D'emploi page 28
Masquer les pouces
Voir aussi pour Dual HTD
:
Mode d'emploi
(28 pages)
1
Table Des Matières
2
3
4
5
6
7
8
9
10
11
12
13
14
15
16
17
18
19
20
21
22
23
24
25
26
27
28
29
30
31
32
page
de
32
Allez
/
32
Matières
Table des Matières
Signets
Table des Matières
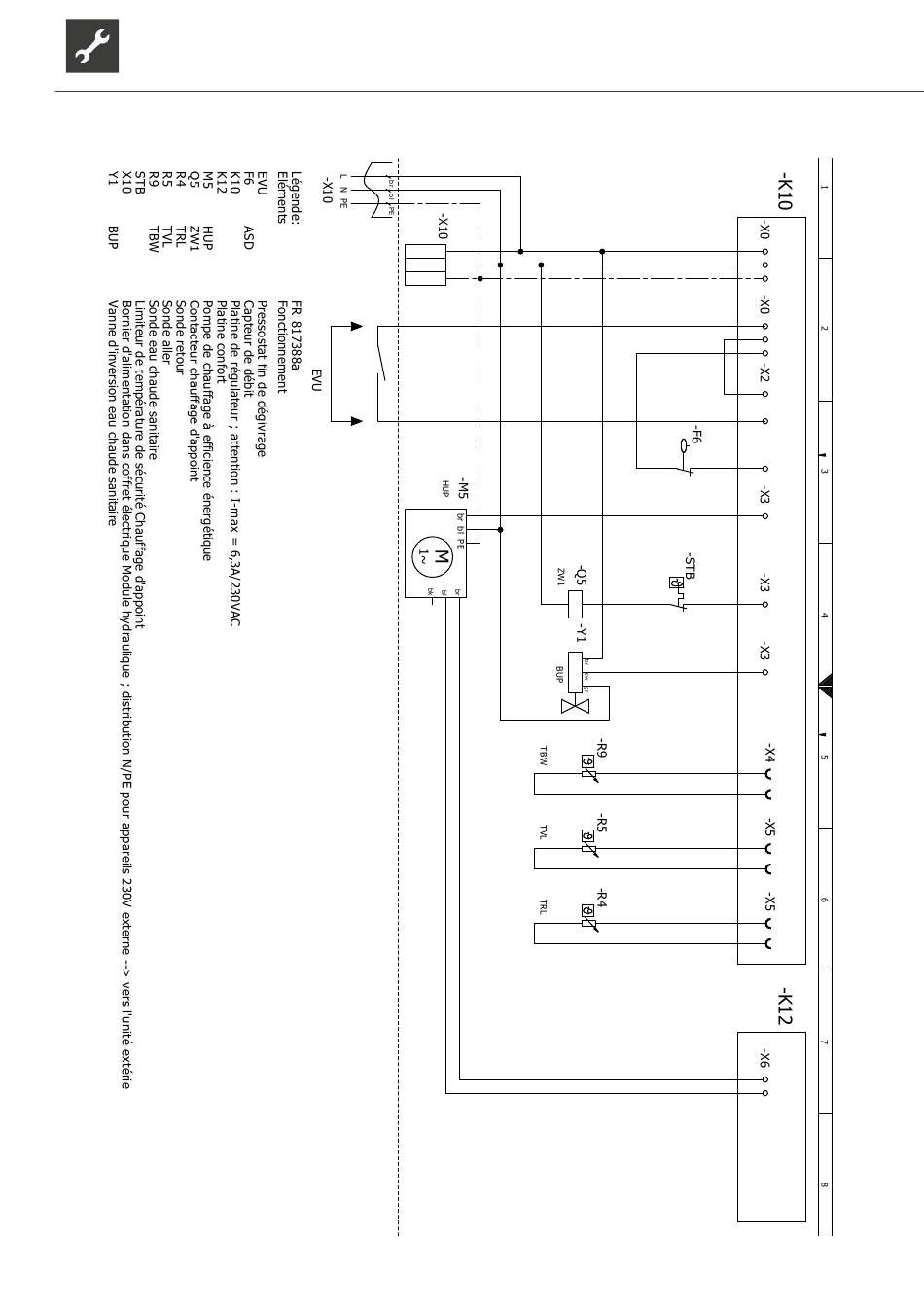
Schéma électrique 2/2
28
L
N
PE
A2
A1
Sous réserve de modifications techniques | 83053800fFR | ait-deutschland GmbH
HTD
L
N
PE
L
L
L
MOT
EVU
2
1
ASD
HUP
2
1
ZW1
BUP
TBW
GND
TVL
GND
TRL
GND
AO2
GND
Table des
Matières
Page
Précédent
e
Page
Suivant
e
1
...
25
26
27
28
29
30
31
32
Table des Matières
Manuels Connexes pour alpha innotec Dual HTD
Pompes à chaleur alpha innotec Dual HTD Mode D'emploi
Tour hydraulique (28 pages)
Pompes à chaleur alpha innotec LWD 50A-HTD Mode D'emploi
(28 pages)
Pompes à chaleur alpha innotec LW 140L Mode D'emploi
(68 pages)
Pompes à chaleur alpha innotec LW 160HL Mode D'emploi
(44 pages)
Pompes à chaleur alpha innotec WWB 20 Mode D'emploi
(60 pages)
Pompes à chaleur alpha innotec LWCV 82R1/3 Mode D'emploi
(52 pages)
Pompes à chaleur alpha innotec LW A Série Mode D'emploi
(76 pages)
Pompes à chaleur alpha innotec SWC Série Mode D'emploi
(62 pages)
Pompes à chaleur alpha innotec SWC Série Mode D'emploi
(60 pages)
Pompes à chaleur alpha innotec LW 250(L) Notice De Montage
(60 pages)
Pompes à chaleur alpha innotec alterra F1355 Manuel D'utilisation
(72 pages)
Pompes à chaleur alpha innotec LW 161 H-A/V Mode D'emploi
(36 pages)
Pompes à chaleur alpha innotec LWC Série Mode D'emploi
(56 pages)
Pompes à chaleur alpha innotec SWP Série Mode D'emploi
(52 pages)
Pompes à chaleur alpha innotec LW 90A Solar Notice De Montage
(40 pages)
Pompes à chaleur alpha innotec SWP Série Mode D'emploi
(52 pages)
Produits Connexes pour alpha innotec Dual HTD
alpha innotec 100 417
alpha innotec 100 468
alpha innotec 100 469
alpha innotec 10064701
alpha innotec 10064801
alpha innotec 10074042
alpha innotec 10074142
alpha innotec 10074242
alpha innotec 10074342
alpha innotec 10074442
alpha innotec ait-SPLIT ACVM 10-270
alpha innotec ait-SPLIT AMS 10-12
alpha innotec ait-SPLIT AMS 10-8
Table des Matières
Imprimer
Renommer le signet
Supprimer le signet?
Supprimer de mes manuels?
Connexion
Se connecter
OU
Se connecter avec Facebook
Se connecter avec Google
Télécharger le manuel
Télécharger depuis le disque dur
Télécharger depuis l'URL