Annexe А. Réglage Du Module De Processeur - Perco Wmd-05S Manuel D'instructions

Portillon pivotant automatique à entertaînement électique
Table des Matières
Portillon pivotant automatique à l'entraînement électrique WMD-05S
Annexe А. Réglage du module de processeur
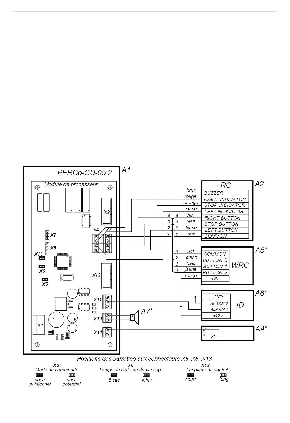
La carte logique du module de processeur (dessin 7) fait partie du bloc de commande et
contrôle le portillon pivotant. En utilisant la barrette du connecteur X6, il est possible de
régler le temps de l'attente de passage: 5 secondes ou l'infini. La position de la barrette
pour chaque variante du réglage du temps de l'attente du passage est montrée sur le
dessin 7. Lors de la livraison du portillon pivotant la barrette est installée.
Quand le portillon pivotant est contrôlé par le SCA, le choix du mode de fonctionnement
(potentiel ou pulsionnel) se fait à l'aide de la barrette du connecteur X5. Les positions
possibles de la barrette du connecteur X5 sont montrées sur le dessin 7. Lors de la
livraison du portillon pivotant la barrette est installée.
Les recommandations concernant la position de la barrette du connecteur X13 sont: si la
longueur du vantail du portillon pivotant est 650 mm, la barrette doit être installée; si la
longueur du vantail du portillon pivotant est 900 mm ou 1100 mm, il faut retirer la barrette.
Lors de la livraison du portillon pivotant la barrette est installée.
Le PC doit être relié aux borniers X3 et X4. Le module de processeur a les borniers pour
connecter un capteur de contrôle de la zone du passage (X11), une sirène (X10) et un
dispositif de déblocage d'urgence (X14).
Dessin 7: Module de processeur du bloc de commande
(pour les abréviations voir le tableau 4)
23
Table des Matières
loading

Table des Matières